KS-BJ系列温度变送器校准办法 本办法适用于本公司生产现场运行中、简单修理后的温度变送器的校准。
2022-03-21 天行官方网站_天行TIANXING(中国)
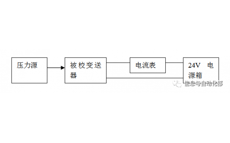
WAX-100系列压差变送器校准办法 本办法适用于本公司生产现场运行中、简单修理后及新购进的压差变送器的校准。
YTC阀门定位器调试方法
2022-03-20 天行官方网站_天行TIANXING(中国)
费希尔(FISHER)阀门定位器调试方法
ABB阀门定位器调试方法
2022-03-19 天行官方网站_天行TIANXING(中国)
CCS系统强制和恢复操作步骤
CCS的基本操作
SIS旁路及强制基本操作